涂裝車間的廢氣主要是涂料中含有的有機溶劑和涂膜在噴涂及烘干時的分解物,統稱為揮發性有機化合物(VOC),其成份主要有甲苯和二甲苯。這些成份對人的健康和生活環境有害,并且有惡臭,人如果長期吸入低濃度的有機廢氣,會引發咳嗽、胸悶、氣喘甚至肺氣腫等慢性呼吸道疾病。所以說VOCS廢氣處理很重要,對車間衛生和員工健康都有很大益處。
VOCS廢氣處理不僅可以有效的處理有機廢氣,而且能回收有機溶劑,既解決了環境污染問題,同時創造了可觀的經濟效益,深得企業認可,具有較好的市場應用前景。
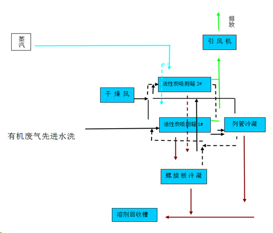
鑫藍環保VOCS廢氣處理的技術特點:
1、采用高效吸附材料,吸附效率95%以上,溶劑回收率90%以上。
2、設備主體為優質不銹鋼,適用各種工況,壽命長;堆積量小切換快,安全性高;系統化防爆設計和節點監控,運行安全。
3、對于非水溶性有機溶劑,采用活性炭吸附-蒸汽脫附-溶劑回收,具有相變熱高,脫附完全,易冷凝的優點,可實現有機溶劑和水的自動有效分離。
4、對于水溶性大或易水解有機溶劑,采用活性炭吸附-氮氣脫附-溶劑回收工藝,回收產品中水含量低,溶劑品質高、可降低運行成本;
5、吸附箱內配套活性炭保護系統,充分保證設施安全。
6、全自動PLC自動控制,優化系統運行模式,操作方便,穩定可靠。
鑫藍環保作為一家VOCS廢氣處理一站式解決服務商,依托工程大學環保技術支持,擁有設備制造廠和熟練安裝隊伍;客戶超過上千家,涵蓋大型焊煙打磨行業、橡膠行業、涂料油墨行業、家居建材行業、PCB電子行業、汽車行業、家電行業、化工行業、新能源鋰電池行業、航空航天新材料行業和醫療行業等領域;先后獲得了江蘇省環境污染乙級設計資質、江蘇省環境污染乙級治理資質、質量管理體系認證、職業健康安全管理體系認證、江蘇省優秀科技企業、蘇州市市級守合同重信用企業等榮譽稱號。
![]()

鑫藍環??萍迹ɡド剑┯邢薰?/strong>
服務熱線:4008-616-212
電話:0512-55186759
E-mail:ycw26688@126.com
地址:昆山市千燈鎮紅星路20號
